
This product contains the following details| Product Name | Voltage | Accuracy class | 1) Specifications | 2) Function Option |
| DDZY607C-J | M | 1 | 6M4 | H |
|
|
M:220V |
1: Class 1 |
6M4:1.5(6)A
... |
H: Connect via VT/CT |
| Name | Type | Reference Voltage (V) | Accuracy class |
Basic Current (Max. Current) (A) |
| single-phase smart energy meter (prepaid and multi-tariff) | DDZY607C-J | 220 | 1、2 |
1.5(6), 1.5(9), 1(10), 2.5(10), 5(20), 5(30), 5(40), 10(40), 5(50), 10(50), 5(60), 10(60), 15(60), 10(80), 20(80), 15(90), 10(100), 20(100), 30(100) |
Note: 1) "M" in the specification code represents multiple of current.
2) The function of connection via VT/CT is only available for 1.5(6)A, 1.5(9)A & 1(10)A meters.
Ordering Information
The Ordering code for a Model DDZY607C-J single-phase smart energy meter (prepaid and multi-tariff)(220V, Class 1 & 1.5 (6)A) is DDZY607CJM16M4H.
■The design and structure of the energy meter ensure no danger when used under rated conditions.
■ Energy consumption at total, sharp, peak, shoulder, off-peak time section in forward & backward directions are all metered. It can setup comprised active mode, and record programming event,reset event, and other events like time calibration, power failure, switch on/off and shell open up.
■ Four Tariffs: sharp, peak, shoulder and off-peak; 14 daily time-sections with min. time-section of 15 minutes can be set;
■ Programming and meter reading can be done by communication between PDA computer and PC respectively through infrared interface, RS485 interface and Micro Power Wireless Communication System.Strict password and security identification is required for electric data setup.
■ The meter is easy to read as energy in total and in peak, shoulder & off-peak time-sections of this month, last month and the month before last are LCD-displayed either item by item or in cycle.The reading is displayed in 6 integers and 2 decimals.
■ The total active energy and energy in different tariffs in 12 months are recorded and can be read through infrared and RS485 interfaces.
■ The energy meter will alarm when the balance amount is less than the reset alarming limits. And the energy meter will cut off power supply when overdraft amount reaches the reset overdraft limits. The energy meter will be switched on and back to power supply manually until the balance amount exceeds the reset limits.
| Certificate | ZZ No. 00000321 |
| National Standard | GB/T 17215.321, GB/T 18460.3 |
| Industry Standard | DL/T 645-2007 |
| Enterprise Standard | Q/GDW 1364-2013, Q/GDW 1354-2013, Q/GDW 1355-2013, Q/GDW 1365-2013 |
| Current Specifications A | 1.5(6), 1.5(9), 1(10), 2.5(10), 5(20), 5(30), 5(40), 10(40), 5(50), 10(50), 5(60), 10(60), 15(60), 10(80), 20(80), 15(90), 10(100), 20(100), 30(100) |
| Reference Voltage V |
220 |
| Accuracy class (Class) |
1, 2 |
| Power Consumption | Power Consumption of Voltage Circuit under Non-communication≤1.5W/10VA, Power Consumption of Voltage Circuit under communication≤3W/12VA, Power Consumption of Current Circuit≤1VA |
| Daily Timing Error | ≤0.5s/d(23℃) |
| Battery Capacity | 1.2Ah, it shall maintain normal operation of the internal clock after power is cut off for a total of no less than 5 years. |
| Project Needs | The user can make a requirement for more functions if necessary when placing an order. |
| Product Name | Current Specifications (A) |
Outline Dimensions Length×Width×Height (mm) |
Installation Dimensions Length×Width (mm) | Case Material |
| DDZY607C-J | 1.5(6), 1.5(9), 1(10), 2.5(10), 5(20), 5(30), 5(40), 10(40), 5(50), 10(50), 5(60), 10(60), 15(60), 10(80), 20(80), 15(90), 10(100), 20(100), 30(100) |
160×112×71 |
140(150)×100 | PC+GF (non-flammable) |
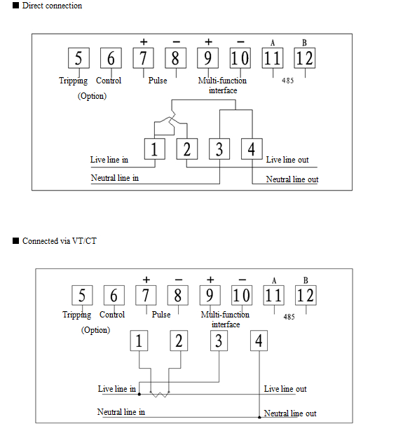
Wiring Diagram:

CHINESE


Print this page
Fav this page
E-mail us: yqyb@delixi.com